
6 8 10 12 collu zemūdens maisīšanas bagarētājs
6 ~ 12 collu zemūdens maisīšanas bagarētājs ir izstrādāts, pamatojoties uz mūsu elektrisko sūkni. To darbina hidrauliskā sistēma, izpildelementu hidrauliskais motors, hidrauliskā enerģija jaunā hidraulisko izdedžu vircas sūkņa mehāniskajā enerģijā. Sūkņa dibens un tradicionālais zemūdens vircas sūknis ir aptuveni vienādi, plūsmas daļas ir izgatavotas no augstas nodilumizturības sakausējuma liešanas. Tajā pašā laikā palielinās sūkņa galvenais darbrats un plūsmas kanāls, tāpēc barotne caur spēcīgāku, cietu šķidruma ekstrakcijas koncentrāciju ir augstāka nekā elektriskā sūkņa.
Hidrauliskais motors pieņem vietējo ātrgaitas hidraulisko motoru, kam ir kompaktas struktūras, saprātīgas, labas veiktspējas, augstas efektivitātes un stabilas darbības īpašības.
Ražotāja uzticamības garantija: viena gada garantija, koka iepakojums; Var pielāgot dažādus īpašus materiālus, un tos var pielāgot atbilstoši faktiskajiem darba apstākļiem.
6 ~ 12 collu zemūdens maisīšanas bagarētājs, ko izstrādājusi un izstrādājusi mūsu kompānija, pārvadā elektrostaciju un iegremdējamo smilšu iesūkšanas sūkni ar peldošu korpusu ar ierobežotu peldspēju un veic inženiertehniskos uzdevumus noteiktā bagarēšanas laukā, atbalstot smilšu kanalizācijas cauruļvadu. Tas ir karsts pārdošanas produkts mūsu uzņēmuma' s īpašajā bagarēšanas tirgū un var izturēt starptautiskās bagarēšanas nozares pārbaudi. Tā kā tā ir maza, zemu izmaksu un plaša pielietojuma joma, daudzi klienti to tagad uzskata par vēlamo produktu inženierbūvēm.
Tās galvenā smilšu sūknēšanas iekārta ZNQ / YQS hidrauliskā / elektriskā smilšu sūkšanas sūkņa piemērota darba vide:
1. Ezera apstrāde, rezervuāra attīrīšana no nogulumu dūņām utt.
2. Dzelzceļa tilta pāļu pamatu bedres tīrīšana, kesonu inženierijas nogulšņu sūknēšana, ostas būvniecības inženieru nosēdumi
3. Izkraušanas vietu un vietu noārdīšana ostās un piestātnēs, piesārņoto dūņu tīrīšana pludmalēs un ezeru dūņošana utt.
4. Rūpniecības un kalnrūpniecības uzņēmumu un ieguves rūpniecības sārņu un sedimentu dīķu sakopšana.
5. Ogļu rūpniecība, elektrostacijas utt. Notīriet lielu dziļūdens sedimentācijas tvertni, avārijas izgāztuvi, pelnu savākšanas tvertni, pelnu un atkritumu savākšanas bedri, mazgāšanas dūņu pārnesi, kaļķu savākšanas bedri, ogļu mazgāšanas baseinu utt.
6 marmora rūpniecība attīra lielu dziļūdens marmora putekļu baseinu, keramikas rūpniecība attīra porcelāna pulvera sedimentācijas tvertni utt.
Hidrauliski darbināmie dubļu sūkņi ir pieejami izmēros no 6 līdz 12 collām. Paredzēts smagai javai. Maksimālā plūsma: 600m3 / h ~ 1200m3 / h. Maksimālā galva ir 15 ~ 37 metri, piemēram, 10 collu zemūdens maisīšanas bagarētājs, 12 collu zemūdens maisīšanas bagarētājs.

Funkcijas apraksts:
Smilšu ieguve, dūņu noņemšana, izdedžu izvešana, vircas transportēšana, upju padziļināšana, piestātņu dūņu noņemšana, plūdu notekas dūņu noņemšana.
Kad upe padziļina smiltis, smilšu pumpēšanai ūdenī var pacelt nelielu iegremdējamu sūkni. Var būt arī mans vertikālais sūknis sēdēšanai uz kuģa, ūdens šļūtenes apakšdaļa ar apakšējā vārsta filtru, apakšējā vārsta filtrs ūdens sūknēšanas smiltīs.
Rezervuāru vai hidroelektrostaciju zemūdens aprīkojums ir apglabāts ar dūņām, nevar darboties monitorings, tiek izmantoti smilšu kanalizācijas iegremdējamā sūkņa celšanai ūdenī, lai novadītu dūņas. Ņemot vērā smilts ieguves aprīkojuma niršanas dziļuma problēmu, iegremdējamais sūknis smilšu novadīšanai var atrisināt smilšu ieguves un ieguves problēmu 0 ~ 40 metru dziļumā. Smilšu ieguves procesā vidējā smilšu ieguves koncentrācija var būt zema vai augsta.
| Pēc mūsu uzņēmuma izstrādātā hidrauliskā maisītāja izmantošanas vircas koncentrācijas problēma tiek atrisināta perfekti. Hidrauliskā maisītāja izmantošana citos upju kanālos un jūras smilšu ieguves apstākļos ir pierādījusi, ka efekts ir ļoti labs. Kad upe tiek padziļināta un nosēdusi, vispārējie dubļi ir plāni, un mazais smilšu izplūdes zemūdens sūknis tiek tieši pacelts ūdenī, lai sūknētu nogulšņu vircu. Papildus zemūdens sūkņa zemūdens sūkņa zemūdens sūkņa zemūdens sūkņa zemūdens sūkņa zemūdens sūkņa zemūdens sūkņa zemūdens sūkņa zemūdens sūkņa zemūdens sūkņa zemūdens sūkņa zemūdens sūkņa zemūdens sūkņa zemūdens sūkņa problēmai. Cietie nogulumi tiks maisīti, lai izveidotu samērā vienmērīgu nogulšņu vircu, šo procesu sauc par vircu. Un sūknēšanas smilšu padziļināšanā būs jāsaskaras ar vircas problēmu. Virsmas ražošanas problēmu risināšanai tiek izmantots liels smilšu sūknis ar lielu plūsmas ātrumu, mazs smilšu sūknis ar maisīšanas riteni, ārējā mehāniskā maisīšanas iekārta, papildu hidrauliskais maisītājs un citi tehnoloģiski līdzekļi. Faktiski dziļūdens smilšu sūknēšanas stāvoklī zemūdens sūknis tiek pievienots ar pneimatisko līdzsvara ierīci, un spiediena starpība starp motora dobuma iekšpusi un ārpusi tiek līdzsvarota, pievienojot saspiestu gaisu motora dobumā. Pēc šī pasākuma pieņemšanas bagarēšanas iegremdējamais sūknis var veiksmīgi darboties zem 30 metriem ūdens, un faktiskais darba efekts ir diezgan ideāls. Parametri parāda tikai vienu shēmu. Lūdzu, sazinieties ar mums, lai saņemtu īpašas prasības, lai mēs varētu nodrošināt precīzu shēmu atbilstoši jūsu vajadzībām | ||||
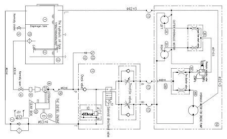
8 collu zemūdens vircas padziļināšanas sūknis un hidrauliskā sistēma. | ||||
SADZĪVES SŪKNIS 1 komplekts | HIDRAULISKIE PIEDERUMI | |||
Tips | 200QSY400-40 | Hidrauliskās eļļas tvertne | 1000*500*350 | |
Izlādes Dia .: | 250mm | Gaisa filtrs | EF5-65 | |
Maksimālā jauda: | 80 kW | TF tvertnē uzstādīta sūkšanas filtru sērija | TF400 * 80F | |
Jauda (ūdens plūsma) | 350m3 / h | Atpakaļ pie eļļas filtra | RFA630 * 30F | |
Galva | 35m | Dzesēšanas sistēma | NULL | |
Hidrauliskā plūsma: | 320 ltr / min | Satura mērītājs | YWZ-200T | |
Efektivitāte: | 70% | Spiediena mērītājs | YC-60ⅠN (0 × 40MPa) | |
Koncentrācijas virca | 15%~20% | |||
Cieta jauda | 52,5 ~ 105m3 / h | HIDRAULISKAIS SŪKNIS 1 komplekts | ||
Pagrieziet ātrumu | 1200 apgr./min | Tips | 250MCY | |
Maksimālais bagarēšanas dziļums | 30.0m | Pārvietošana | 250ml / r | |
Izlādes attālums | 600m | Maksimālais spiediens | 31,5 MPa | |
PADEVĒJI | Nominālais spiediens | 25MPa | ||
Divvirzienu vārsts | Pagriezt ātrumu | 1000 ~ 1200 apgr./min | ||
Spiediena samazināšanas vārsts | ||||
Vienādas plūsmas šunta vārsts | KONTROLES ELEMENTS | |||
Elektromagnētiskais drošības vārsts | ||||
Augsta spiediena gumijas šļūtenes | Elektromagnētiskais virziena vārsts | |||
Iesūkšanas caurule (Hidrauliskā sūkņa ieplūde) | DN40 | Droseļvārsts | ||
Izplūdes caurule (Hidrauliskā sūkņa izeja) | DN40 | Pretvārsts | ||
Vārsti low zems spiediens) | Pēc pieprasījuma | |||
Sūkšanas caurules padziļināšanas sūkņa ieplūde) | DN40 | PIEDERUMI | ||
Izlādes caurule (Padziļināšanas sūkņa izeja) | DN40 | Iesūkšanas porta filtra elements | TFX400 * 80 | |
Pārplūdes caurule (bagarēšanas sūknis * 1) | DN25 | Eļļas atgriešanas atveres filtra elements | RFAX630 * 30 | |
Pārplūdes caurule (griezēja motors * 2) | DN40 | Solenoīda spole | DC24V | |

Hidrauliskā SYSTERM | Zemūdens sūkņa hidrauliskais motors ir Huade zīmola virzuļa kvantitatīvais motors ar darba tilpumu 160. | ||
Spiediens: 25Mpa | |||
Materiāli | Wear Plates Hi-Chrome | ||
Maisītāja Hi-Chrome sūkņa eļļas kamera, kas noslēgta ar sakausējuma nodiluma mehānisko blīvējumu | |||
Darbrats: augsts hroms Cr26, nodilumizturīgs sakausējuma materiāls | |||
Cietība> HRC55 | |||
| ||||||||||
Garantija: | Pārdevējs 12 mēnešu garantiju iegremdējamo vircas bagarēšanas sūkņa, hidrauliskās sistēmas un citu galveno iekārtu kvalitātei. Garantijas laiks sākas no bagarētāja darba laika. Ražotāja garantija neattiecas uz jebkura bagarētāja aprīkojuma nejaušu, ļaunprātīgu bojājumu, neuzmanīgu vai nepareizu zemūdens vircas bagarēšanas sūkņa darbību. Nolietotās detaļas nav garantija. Ja nepieciešams, pārdevējam savlaicīgi jānodrošina pircējam rezerves daļas un pircēja apmaksātās izmaksas. | |||||||||
Pārbaude testēšanas centrā pirms nosūtīšanas | ||||||||||
Zemūdens vircas bagarēšanas sūknis ir pilnībā pārbaudīts testēšanas centrā pirms rūpnīcas, lai garantētu labu mūsu sūkņa veiktspēju un drošību, tas tiek pārbaudīts tāpat kā mašīna, kas strādā klienta darba vietā. Veiktspēja un drošība tiks pārbaudīta un reģistrēta testēšanas procesā. Pēc testēšanas bagarētājs netiks pārbaudīts darba vietā un var tieši darboties pēc montāžas darba vietā. Parasti pircējs var arī uzraudzīt testēšanas procesu pirms bagarētāja demontāžas. | ||||||||||
A. Darba sagatavošana pirms testēšanas | ||||||||||
(1). Pirms 2 nedēļu sūkņu testēšanas mēs informēsim klientus par mūsu rūpnīcu bagarēšanas testēšanai; Ja klients nevar ierasties, videoklipi un attēli viņiem tiks nosūtīti atsaucēm. | ||||||||||
B. Pārbaudes saturs | ||||||||||
(1). Pārbaudiet elektrības pieslēguma darba stāvokli, kad darbojas visas mašīnas. | ||||||||||
| ||||||||||
C. Pēc pārbaudes | ||||||||||
(1). Pēc testēšanas pabeigšanas visas iekārtas veiktspējas un reģistrētās pārbaudes tiks izdrukātas kā atskaite. Kad viss pārskats ir pabeigts, nosūtiet to klientam kā pārskatīšanu. | ||||||||||
Pēcpārdošanas serviss | TRODAT zemes dzīļu serviss | |||||||||
Hidrauliskās sistēmas shēma | ||||||||||
| ||||||||||
Lieliska izturīgu, izturīgu nodilumizturīgu materiālu kombinācija, mainīga ieejas piedziņas jauda ar slēgtu lāpstiņu nodrošina lielas plūsmas jaudas ar pietiekamu jaudu smagu vircu, smilšu un mazu grants pumpēšanai.
Ar eļļu pildīts gultņu korpuss lietošanai dziļūdenī.
Lieliska jauda svara celtspējai
Mūsu lieljaudas vircas sūkņa galvenās iezīmes ir smags apvalka dizains un 28% HiCr lāpstiņas& valkāt plāksnes. Lieliska materiālu kombinācija nodrošina ilgstošu darbību pat skarbās abrazīvās vircās.
Piederumi
Dīzeļdzinēja vai elektriski darbināms hidrauliskais spēkrats.
Nabas strāvas spolētājs.
Lieljaudas gumijas padziļināšanas šļūtenes, HDPE šļūtenes, peldošās caurules.
Ūdens sprauslu stiprinājumu, strūklas sūkņu, strūklu šļūtenes.
Pacelšanas rāmis, ekskavatora stiprinājuma plāksnes.
Cietā maisījuma svara koncentrācija: javas koncentrācija ≤45% un celulozes koncentrācija ≤60%
Satiksme: 10-1500 (m3 / h)
Daļiņu izmērs: 50 mm robežās
Jauda: ekskavatora hidrauliskās sistēmas piedziņa vai hidrauliskās sūkņu stacijas piedziņa
Dziļūdens piestātņu būvniecībai piestātnes perifēros jūras dibena nogulsnes var izrakt ar lieliem padziļināšanas kuģiem, notīriet kanālu, bet ap piestātni ar bagarēšanas smiltīm ir grūti rūpēties par vietējiem nogulumiem, ar tām ir grūti tikt galā. Ūdens dziļums ir 10 ~ 20 metri, ko grūti iesūkt kuģa' s izdedžu vircas sūknis. Smilšu drenāžas zemūdens sūkņa izvēle ar papildu aprīkojumu var ienirt ļoti dziļā jūras gultnē un pēc tam aprīkota ar hidraulisko maisītāju, var atrisināt šo problēmu.
![]() | ![]() | ![]() |
![]() | ![]() | ![]() |
![]() | ![]() |
Populāri tagi: 6 8 10 12 collu zemūdens maisīšanas bagarētājs, Ķīna, piegādātāji, ražotāji, rūpnīca, cena


















